某機加工企業廢氣選擇排放量120%設計,在吸附裝置上選擇超過95%設備。整個工藝流程通過水蒸汽再生、冷凝技術、解壓吸附、催化燃燒等,完成有機廢氣的有效收集,在工藝設備選擇上要突出對廢氣成分區分,實現有機廢氣零排放效果。
應根據廢氣的來源、性質(溫度、壓力、組分)及流量等因素進行綜合分析后選擇工藝路線。根據吸附劑再生方式和解吸氣體后處理方式的不同,可選用的典型治理工藝有:
水蒸氣再生一冷凝回收工藝;
熱氣流(空氣或惰性氣體)再生ー冷凝回收工藝;
熱氣流(空氣)再生一催化燃燒或高溫焚燒工藝;
降壓解吸再生—液體吸收工藝。
連續穩定產生的廢氣可以采用固定床、移動床(包括轉輪吸附裝置)和流化床吸附裝置,非連續產生或濃度不穩定的廢氣宜采用固定床吸附裝置。當使用固定床吸附裝置時,宜采用吸附劑原位再生工藝。
當廢氣中的有機物具有回收價值時,可根據情況選擇采用水蒸氣再生、熱氣流(空氣或惰性氣體)再生或降壓解吸再生工藝。脫附后產生的高濃度氣體可根據情況選擇采用降溫冷凝或液體吸收工藝對有機物進行回收。
當廢氣中的有機物不宜回收時,宜采用熱氣流再生工藝。脫附產生的高濃度有機氣體采用催化燃燒或高溫焚燒工藝進行銷毀。
當廢氣中的有機物濃度高且易于冷凝時,宜先采用冷凝工藝對廢氣中的有機物進行部分回收后再進行吸附浄化。
選擇廢氣治理方案的幾個基本要素:根據廢氣成分(是否含有水分、固態物、油狀物,及處理難易程度)、濃度(高、低)、排放形式(連續或間歇排放)選擇處理方案。
以下情況適合選擇焚燒處理方案:有機物含量較高、成分復雜、易燃易爆(丁二烯等)、較難分解物質如二硫化碳,含有顆粒物、油狀物、連續大劑量排放的工業廢氣。如凹版印刷、膠板印刷、涂裝、化學合成、石油化工、香精、香料等行業。以下情況需要增加旋風除塵裝置:含有顆粒物的工業廢氣,如涂裝行業廢氣。以下情況需要增加冷凝器:廢氣溫度超過70℃且含有大量水分,需要加裝冷凝器。以下情況需要增加氣、液(油)分離裝置:
含有油狀物的工業廢氣,如垃圾焚燒裝置排放尾氣;含有大量水分。
以下情況需要加裝防爆阻火器(天然氣防爆阻火器)、防爆井及爆破片:廢氣中含易燃易爆成分,工作場所有防爆要求。
工藝設計要求
1廢氣收集
廢氣收集系統設計應符合GB50019《工業建筑供暖通風與空氣調節設計規范》的規定。應盡可能利用主體生產裝置本身的集氣系統進行收集。集氣罩的配置應與生產工藝協調一致不影響工藝操作。在保證收集能力的前提下,應結構簡單,便于安裝和維護管理。
確定集氣罩的吸氣口位置、結構和風速時,應使罩口呈微負壓狀態,且罩內負壓均勻。
集氣罩的吸氣方向應盡可能與污染氣流運動方向一致,防止吸氣罩周圍氣流紊亂,避免或減弱干擾氣流和送風氣流等對吸氣氣流的影響。
當廢氣產生點較多、彼此距離較遠時,應適當分設多套收集系統。
2預處理
預處理設備應根據廢氣的成分、性質和影響吸附過程的物質性質及含量進行選擇。當廢氣中顆粒物含量超過1mg/m3時,應先采用過濾或洗滌等方式進行預處理。
當廢氣中含有吸附后難以脫附或造成吸附劑中毒的成分時,應采用洗滌或預吸附等預處理方式處理。
當廢氣中有機物濃度較高時,應采用冷凝或稀釋等方式調節至滿足要求。當廢氣溫度較高時,采用換熱或稀釋等方式調節至滿足要求。
3濃度、溫度要求
有機物濃度要求:除溶劑和油氣儲運銷裝置的有機廢氣吸附回收外,進入吸附裝置的有機廢氣中有機物的濃度應低于其爆炸極限下限的25%。當廢氣中有機物的濃度高于其爆炸極限下限的25%時,應使其降低到其爆炸極限下限的25%后方可進行吸附凈化。
溫度要求:進入吸附裝置的廢氣溫度宜低于40℃。
4工藝流程
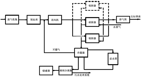
(1)固定床吸附裝置可采用水蒸氣再生—冷凝回收工藝

圖1:水蒸氣再生一冷凝回收工藝流程
(2)固定床、移動床吸附裝置可采用熱氣流(空氣或惰性氣體)再生—冷凝回收工藝

圖2:熱氣流(空氣或惰性氣體)再生ー冷凝回收工藝流程
(3)固定床、移動床吸附裝置可采用熱氣流(空氣)再生—催化燃燒或高溫焚燒工藝

圖3:熱氣流(空氣)再生—催化燃燒或高溫焚燒工藝流程
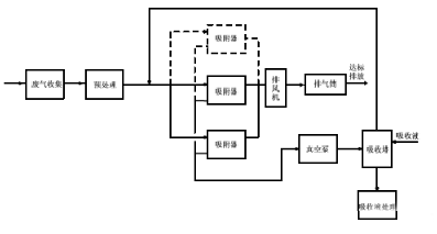
(4)固定床吸附裝置采用降壓解吸再生—液體吸收工藝

圖4:降壓解吸再生—液體吸收工藝流程
有機廢氣裝置的竣工環境保護驗收
有機廢氣工藝裝置要做好性能試驗,驗收流程包括風量、吸附裝置的凈化效率、溶劑回收效率、系統壓力降、電量消耗等。有機廢氣工藝裝置后期要進行運行維護,此類涉及到工程項目后期維保,后期可以進行詳細介紹。
